Accueil > Terminale ES et L spécialité > Exercices corrigés du bac > Nouvelle Calédonie, Février 2018 - Exercice 2
Nouvelle Calédonie, Février 2018 - Exercice 2
vendredi 23 mars 2018, par
Nouvelle Calédonie, Février 2018 - Exercice 2
5 points - 45 minutes
Thèmes abordés : probabilités conditionnelles, loi binomiale, loi normale.
Pour faire cet exercice dans de bonnes conditions, il est recommandé de connaître les méthodes suivantes :
- Traduire un texte dans le langage des probabilités.
- Construire un arbre pondéré.
- Utiliser la formule des probabilités totales.
- Utiliser la formule des probabilités conditionnelles.
- Justifier qu’une loi est binomiale et donner ses paramètres.
- Calculer des probabilités avec une loi binomiale.
- Manipuler les "au plus et "au moins" avec la loi binomiale.
- Calculer des probabilités avec une loi normale.
Cette étude porte sur l’utilisation principale des véhicules du parc automobile français.
Les réponses seront arrondies au dix-millième.
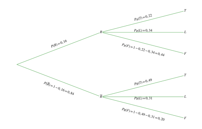
Les véhicules de la région parisienne représentent 16 % du parc automobile français en 2015. 22 % des véhicules de la région parisienne sont utilisés principalement pour le trajet entre le domicile et le travail, 34 % pour les loisirs.
En province, 49 % des véhicules sont utilisés principalement pour le trajet entre le domicile et le travail, 31 % pour les loisirs.
On choisit un véhicule au hasard dans le parc automobile français.
On note :
• $R$ l’évènement : « le véhicule provient de la région parisienne »,
• $\bar{R}$ l’évènement : « le véhicule provient de la province »,
• $T$ l’évènement : « le véhicule est utilisé principalement pour le trajet entre le domicile et le travail »,
• $L$ l’évènement : « le véhicule est utilisé principalement pour les loisirs »,
• $F$ l’évènement : « le véhicule est utilisé principalement pour d’autres fonctions que le travail ou les loisirs ».
On rappelle que, si $A$ et $B$ sont deux évènements, $P(A)$ désigne la probabilité de l’évènement $A$ et $P_B(A)$ désigne la probabilité de l’évènement $A$ sachant que l’évènement $B$ est réalisé.
1. Représenter la situation par un arbre de probabilité.
Relire les méthodes : Traduire un texte dans le langage des probabilités et Construire un arbre pondéré.
2. Montrer que la probabilité qu’un véhicule soit utilisé principalement pour le trajet entre le domicile et le travail est égale à 0,4468.
Relire la méthode : Utiliser la formule des probabilités totales.
3. Madame Dupont et Monsieur Durand ont une conversation sur l’utilisation de leur véhicule. Madame Dupont dit utiliser principalement sa voiture pour les loisirs, Monsieur Durand principalement pour le trajet entre le domicile et le travail.
Qui de Madame Dupont ou de Monsieur Durand a la plus grande probabilité d’habiter la région parisienne ?
Relire les méthodes : Utiliser la formule des probabilités conditionnelles et Utiliser la formule des probabilités totales.
On sélectionne un échantillon aléatoire de 10 véhicules du parc automobile français. On note X la variable aléatoire qui compte, dans cet échantillon, le nombre de véhicules utilisés principalement pour le trajet entre le domicile et le travail.
1. Préciser la loi de probabilité de X ainsi que ses paramètres.
Relire la méthode : Justifier qu’une loi est binomiale et donner ses paramètres.
2. Déterminer la probabilité qu’exactement deux véhicules soient utilisés principalement pour le trajet entre le domicile et le travail.
Relire la méthode : Calculer des probabilités avec une loi binomiale.
3. Déterminer la probabilité qu’au moins un véhicule soit utilisé principalement pour le trajet entre le domicile et le travail.
Relire la méthode : Manipuler les "au plus et "au moins" avec la loi binomiale.
On s’intéresse à l’évolution du parc automobile de la région parisienne. On considère qu’en 2018 le nombre de milliers de véhicules nouvellement enregistrés en région parisienne suivra la loi normale de moyenne 50 et d’écart type 4.
On note Y la variable aléatoire donnant le nombre de milliers de véhicules nouvellement enregistrés en 2018 en région parisienne.
1. Quelle est la probabilité que le nombre de véhicules nouvellement enregistrés en région parisienne en 2018 soit compris entre 42 000 et 58 000 ?
Relire la méthode : Calculer des probabilités avec une loi normale.
2. Pour ne pas avoir de délais d’enregistrement trop longs, le nombre de dossiers doit être inférieur à 55 000. Quelle est la probabilité que les délais d’enregistrement ne soient pas trop longs en 2018 ?
Relire la méthode : Calculer des probabilités avec une loi normale.
C’est terminé !
Mathématiques.club


